Vaillant arotherm plus Zwischenwärmetauscher notwendig?
|
|
||
|
Abonniere mal, weil mich auch die Meinungen bzw Infos interessieren :) Hab ja auch die Kombi wie du im Angebot verbaut, zzgl Speicher den ich aber wieder ausbauen lassen will. Was beim MWT 150 noch dazu kommt, dass da eine ältere Wilo Pumpe verbaut ist, für die man keine Datenblätter mehr findet. Zumindest ich nicht. Jetzt hat man das Problem, dass man die Pumpe im Außengerät mit Automatikfunktion (oder man legt einen fixen % Wert fest) und die manuell geregelte Pumpe im MWT so gut es geht synchron schalten muss. Zumindest denk ich mir das, mit meinem nicht vorhandenen technischen Wissen. Eventuell alle Flowmeter öffnen, den Gesamtfluss addieren und dann die Drehzahl der MWT Pumpe so verstellen, dass der Durchfluss durch die FBH FBH [Fußbodenheizung] dem der Außeneinheit entspricht? In der Montageanleitung gibts nur zwei Diagramme aus denen ich ned so schlau werd. Bzgl. Effizienz muss ich nochmal genauer messen. Bilde mir ein, dass ich heute ca 2° Verlust gemessen habe. Kann das aber noch nachreichen wenn ich meine Kontaktfühler bekommen habe. |
||
|
||
|
Da du ja sowieso umbaust (ich hoff du bekommst die 5er, sind aber leider lange Lieferzeiten drauf, die 7er liegt oft auf Lager) - hast du dich schon näher mit dem Zwischenwärmetauscher beschäftigt? Ich wurde schon einmal von berhan (danke übrigens) darauf hingewiesen, dass dies nicnt so optimal sein kömnte. Jatzt bin ich mjttlerweile der Meinung dass dies sogar richtig Kacke sein würde. Frostschutz dürfte ja aufgrund nicht vorhandener ERR ERR [Einzelraumregelung] und unmittelbare Nähe der Ausseneinheit zur Einführung ins Haus ja nur eine untergeordnete Rolle spielen oder? Wie machen das die anderen (hochwertigeren zB KNV, ...) Hersteller? |
||
|
||
|
Übrigens kurz anderes Thema: Bei uns in der Nachbarschaft läuft jetzt eine 125er (Doppelturm) - ich bin von der Geräuschkulisse ehrlich begeistert - die ist quasi nicht wahrehmbar. Also zumindest das dürfte Vaillant wirklich gut gemacht haben |
||
|
|
||
|
||
|
Unsere (75er) ist auch angehm leise. Allerdings liegt das oft mehr am Ausftellort als an der WP WP [Wärmepumpe] selbst... |
||
|
||
|
Danke! Denke aber, dass ich mich wsl mit der 75er begnügen muss. Aber ohne Puffer dann immer noch besser als das jetzige Setup. Hab gestern mit dem Infrarotthermometer so kurz vor Ende des Heiztaktes die selbe Temperatur bei Vorlauf in den Puffer und Rücklauf aus dem Puffer gemessen. Insofern ist es genau so wie dyarne es prophezeit hat, dass das warme Vorlaufwasser unten wieder rausgezuzelt wird. Zusätzlich noch der Wärmetauscher ... Und was bei meiner Anlage noch dazu kommt, dass ich drei (!) Pumpen aufeinander abstimmen muss. Bzgl Anlagenschutz bin ich zwiegespalten. Die letzten Jahre wäre es mir egal gewesen, aber als Laie denk ich mir in unsicheren (Energie) Zeiten wie diesen, bin ich auch ned beleidigt falls mal für ein paar Stunden und bei Minusgraden der Strom weg ist. Mein Monoblock steht doch ca 3m von der Fassade entfernt. Insofern wären die Meinungen der Profis hier echt spannend 👀 Die 125er is wsl so leise weil sie auch überdimensioniert ist? ^^ Wobei auch wenn unsere 105er auf fast Vollast für das WW WW [Warmwasser] fährt, ist die Lautstärke echt im Rahmen. Da is die WP WP [Wärmepumpe] unseres Zoe locker doppelt so laut ... Die WP WP [Wärmepumpe] steht aber auch komplett frei, bläst von unserem Haus und dem Nachbar weg nach hinten und überall sind so 3m Abstand zu den Wänden. |
||
|
||
|
Nachtrag: Heute sind meine Kontaktthermometer von Amazon gekommen. Abweichung untereinander max 0,1 °C. Mit dem Infarotthermometer war ich ned so glücklich. Weil ich die Pumpen für den Zwischenwärmetauscher und den Heizkreis abgleichen wollte, um den Kurzschluss im Puffer so gering wie möglich zu halten, hab ich auch an die Leitungen vom Zwischenwärmetauscher jeweils einen Fühler montiert. Man beachte den hervorragenden wissenschaftlichen Aufbau auf den Fotos :) Wie man sieht, 0,5 °C bis 1 °C max. Verlust. Keine Ahnung wie sich das im Geldbörsel auswirkt, aber damit kann ich ehrlich gesagt leben. Die Gebäudekreispumpe im Außengerät war auf 50% Leistung fixiert, die Pumpe im ZWT war auf ca. 0,5 von 3 Stufen. |
||
|
||
|
servus, die verantwortung liegt klar beim betreiber ... ![]() es gibt mittlerweile automatisierte ablaßventile... |
||
|
||
|
So wie ich zu verstehen denke, ist der Zwischenwärmetauscher überflüssig. Die hydr. Trennung erfolgt bereits in der Hydraulikstation und ist dadurch der Frostschutz gewähleistet. Der zur Außeneinheit führende Kreis muss mit Frostschutz für einen längeren Stromausfall ertüchtigt werden. Eigentlich sollte das der Inst wissen und dir erklären können. Wie ist es bei den anderen Arothermbetreibern ausgeführt? Vllt kann @tomsl was dazu sagen... |
||
|
||
|
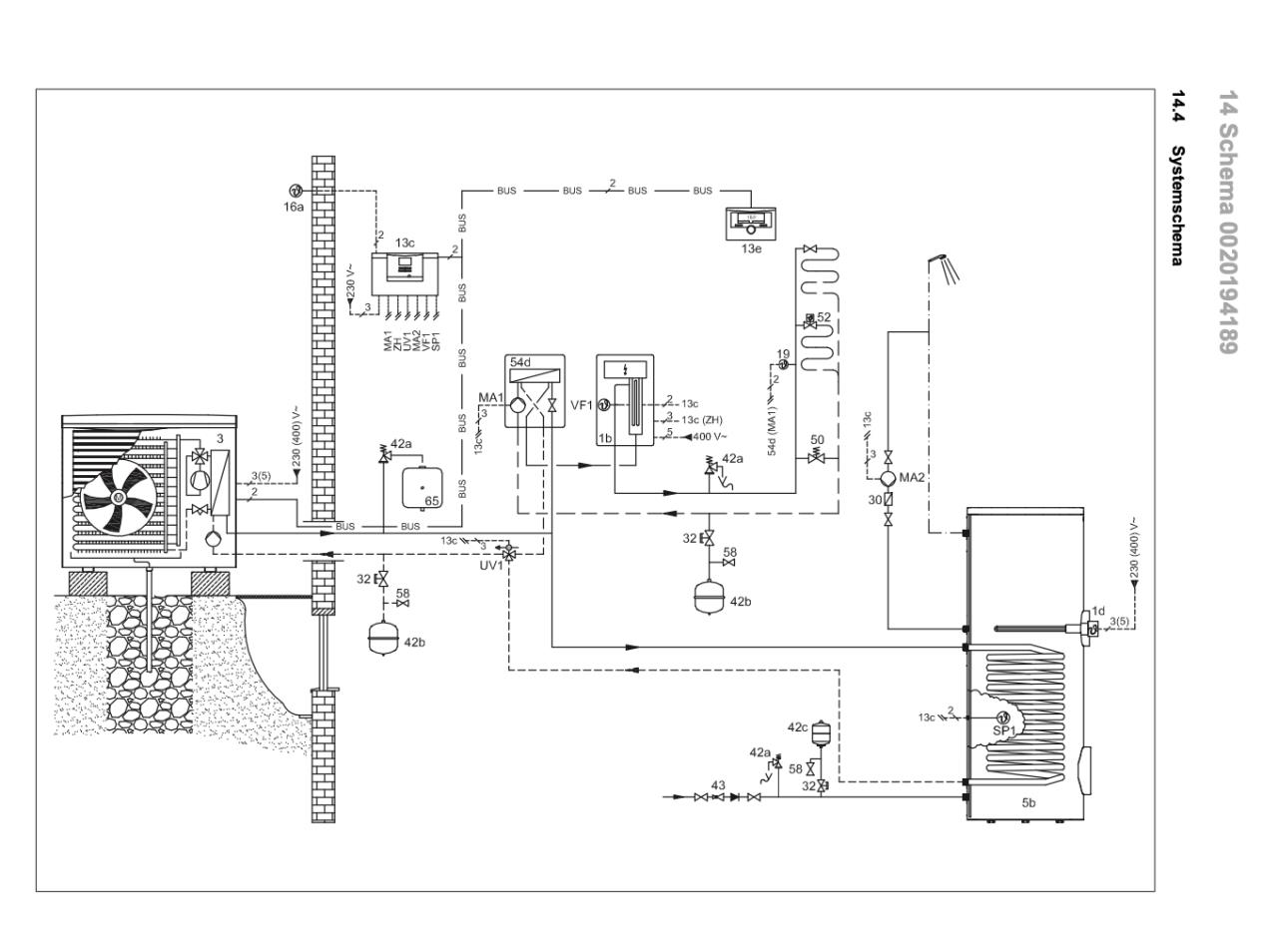
Für mich sieht es in Schema 1 so aus, dass auch das Brauchwasser über die Frostschutzsole erwärmt wird. Die Fußbodenheizung über ZWT. |
||
|
||
|
Puh da muss ich nachsehen ob ich dazu was finde. So im Detail hab ich mich mit unserer WP WP [Wärmepumpe] noch nicht beschäftigt, wenn ich ehrlich bin. Laut Aktivierungsprotokol ist Systemschema 8 ausgewählt, falls das irgendwie weiterhilft. |
||
|
||
|
Jetzt seh ichs erst. Interessantes Schema! Bei mir is es nämlich umgekehrt. Von der Außeneinheit direkt zum ZWT mit Frostschutzsole Ab dem ZWT mit Heizungswasser durch die Hydraulikstation in Puffer und FBH FBH [Fußbodenheizung]. |
||
|
||
|
Oh, gratuliere zu deiner Entdeckung! Das gelegte Ei des Instis entpuppt sich als Nest! |
||
|
||
Ist da so viel technischer Unterschied? Vaillant hat das auch so in einem Schema drin. ![]() |
||
|
||
|
@robits aus welchem Heftl stammt dieses Schema? |
||
|
||
|
Aus dem Systemschemate Buch für den VRC 700 Regler. Seite 38 https://www.vaillant.de/downloads-1/anleitungen-1/multimatic-1/0020249218-00-1051656.pdf Wobei im Planungshandbuch für die Arotherm Plus ist bei einem direkten FBH FBH [Fußbodenheizung] Kreis mit dem MWT 150 wieder folgendes Schema drin. So hab ichs auch, nur dass noch der Puffer parallel nach der Hydraulikstation eingebunden ist. Da ist dann nämlich die WW WW [Warmwasser] Umschaltung über die Hydraulikstation geregelt. https://www.vaillant.ch/downloads/planungsinformationen/planungsinformation-arotherm-plus-luft-wasser-1782509.pdf Seite 58 ![]() |
||
|
||
|
Bist du sicher, dass dies das bei dir verbaute Schema ist? Wo ist der Parallelpuffer? |
||
|
||
|
Mein Schema schaut eigentlich genau so aus wie das in dem Beitrag ober dir von Seite 58 (das in Farbe). Der einzige Unterschied ist, dass der Puffer nicht im Rücklauf sitzt, sondern Parallel angeschlossen ist und eine HKP den Pufferinhalt in die FBH FBH [Fußbodenheizung] befördert. Um diese Pumpe ansteuern und die Temperaturen des Puffers messen zu können, sollte eigentlich der VR71 Regler verbaut sein. Bei mir wurde aber mittels Vaillant Geheimschema eine Relaisschaltung zur Heizung / WW Pumpensteuerung verbaut. So schaltet die HKP bei WW WW [Warmwasser] Bereitung weg. Interessant wäre, was es technisch für einen Unterschied macht, wo der Zwischenwärmetauscher sitzt? Und wie ist deine Meinung bzgl Frostschutz, um nicht das Thema von heisplaner zu kapern? |
||
|
||
|
Zu Thema hier von heislplaner, ich wüsste nicht, wozu ein ZWT notwendig sein sollte, außer zur Gewinnmaximierung von V und Arbeitsbeschaffung des Inst... Alles weitere in deinem Faden (LWP Pfusch?), stell dort dein letztes Post ein. Es werden zZ eh genügend andere Fäden von Querkopf torpediert🙃 |
||
|
||
|
Dh wenn man dieses Regulierventil im Vorlauf nach Gebäudeeintritt montieren würde könnte man den Zwischenwärmetauscher weglassen? Ich hab jetzt eine (vielleicht) komplett blöde Frage (komme ja von einer Gasheizung): Wie funktioniert eigentlich die Übertragung der Wärme vom WP WP [Wärmepumpe]-Heizkreis auf die FBH FBH [Fußbodenheizung] bzw. aufs Warmwasser - hier gibts ja (ohne Zwischenwärmetauscher) keinen Wärmetauscher? Ich hoff das ist nicht zu laienhaft! Ich möchte einfach meinem Insti mit sinnvollen Fragen beackern können ohne dass er sich ausreden kann - jetzt hab ichs ja noch selbst in der Hand! Danke für eure Geduld! |
||
|
||
|
Ich kann zZ leider nur übers Handy schauen und hab noch nicht verstanden, was in den beiden V Geräten verbaut ist. in der Hydraulikstation, am ersten verlinkten Bild in diesem Faden, kann ich den roten Text nicht lesen. Ich denke da sind nur Umschaltventile, der elektr. Zusatzheizer, ein MAG drin, aber kein Wärmetauscher. Daher, wenn man den äußeren frostgefährdeten Kreis vom inneren trennen will, wird der Zwischen-WT benötigt. Genau, da wird der Heizkreis direkt angebunden. Bei WW WW [Warmwasser] über 3-Weg Ventil der WW WW [Warmwasser] Speicher auch direkt erwärmt. Dann gibt es keine WT Verluste und wird auch nur eine Heizkreispumpe benötigt. Der ZWT dient nur zur hydr. Trennung mit Frostschutz, damit eben bei Blackout nicht auch noch da Handlungsbedarf besteht. Nagt halt im Normalbetrieb an der Effizienz. |
||
|
||
|
Genau, der Aufbau ist so: Außeneinheit ist direkt an den ZWT angeschlossen. Dadurch sehr wenig Volumen das da bewegt wird. Die Steuerung in der Hydraulikstation misst Vorlauf und Rücklauf direkt im Außengerät. Im ZWT bewegt eine Wilo Yonos Para Pumpe (die gar nicht mehr hergestellt wird und für die man keine Unterlagen findet) das Heizwasser Richtung Hydraulikstation. Dort gehts am Elektr. Heizstab, einem Temperatursensor und Entlüftungsventil vorbei zum MAG und Umschaltventil zwischen WW WW [Warmwasser] und Heizkreis. Von da dann raus aus der Hydraulikstation in die Heizkreisverteiler. Den Wärmeverlust im ZWT habe ich mit 0,5 bis 1 °C gemessen. Differenz zwischen Rücklauf zur WP WP [Wärmepumpe] und Vorlauf zur Hydraulikstation. Im HTD gibts einen Thread wo einer schreibt, dass 2 - 4 K Differenz zu erwarten sind. Wie gesagt, bei mir nur 0,5 bis 1, wenn ich richtig gemessen habe. Was aber in besagtem Thread ein User beobachtet hat, dass natürlich durch die kurzen Wege zwischen WP WP [Wärmepumpe] und ZWT der Rücklauf zur WP WP [Wärmepumpe] wieder schnell abkühlt und die WP WP [Wärmepumpe] das Energieintegral wieder schneller aufbaut und der nächste Takt beginnt. Ich werd mir das bei meiner auch nochmal anschauen. Einerseits ist die "Blackoutsicherheit" schon ein gewisser Komfort. Bei max. 1° Verlust hab ich persönlich kein Problem. Am effizientesten is es aber natürlich direkt von der WP WP [Wärmepumpe] in die Hydraulikstation zu gehen. |
Beitrag schreiben / Werbung ausblenden?
Einloggen
Kostenlos registrieren [Mehr Infos]







